
Dokumentacja programu technologicznego regulatora kotła WCO-80 w Pasłęku
Instrukcja obsługi w wersji maksymalnie skróconej
Regulator kotła powinien pracować w pozycji przełącznika trybu pracy 3 - praca automatyczna lub 4 - praca z analizą.
Wydajność kotła jest zawsze regulowana potencjometrem posuwu rusztu. Zmiany wysterowania powinny być małe - o 1-2 działki jednorazowo.Sprawność kotła zależy głównie od ilości powietrza podmuchowego. Jeżeli w kotle jest za mało lub za dużo powietrza, należy odpowiednio zwiększyć lub zmniejszyć nastawę w parametrach stałych na funkcji 27. Zmiany powinny być małe - o 0,1-2,0% jednorazowo, nie częściej niż raz na 2 godziny. Ocena zmiany ilości powietrza dostarczanego do kotła może być dokonana tylko przy użyciu komputera - określenia średniej sprawności z okresu czasu od ostatniej zmiany powietrza.
Pełna instrukcja obsługi
Przyciski i przełączniki na szafie
Na szafie regulatora kotła znajdują się przełączniki: zmiany trybu pracy, załączania pracy wstecznej rusztu. Przełącznik zmiany trybu pracy pozwala przechodzić między trybami: 1 - sterowanie ręczne, 2 - praca w synchronizacji, 3 - praca automatyczna, 4 - praca z analizą. Poszczególne tryby pracy wiążą się nie tylko z rozkazami wydawanymi do sterownika, ale także z połączeniami elektrycznymi wewnątrz szafy. Przełącznik pracy wstecznej dla rusztu służy do awaryjnego cofnięcia rusztu (przy wypadnięciu łuski, zaklinowaniu się rusztu itp.). Położenie "0" oznacza pracę normalną, położenie "1" oznacza ruch wstecz. Przed przełączeniem kierunku ruchu należy najpierw zatrzymać ruszt przyciskiem wyłączenia w szafie panelu blokad. W szafie regulatora kotła znajdują się przyciski: kasowania awarii i kontroli sygnalizacji. W przypadku zaistnienia awarii odpowiednia lampka na szafie kotła (także na szafie panelu blokad) mruga i ewentualnie towarzyszy temu sygnał dźwiękowy. Kasowanie awarii powoduje, że sygnał dźwiękowy zostaje wyłączony, a lampka świeci się światłem ciągłym - jeśli stan awaryjny, który spowodował jej załączenie, wciąż trwa - lub gaśnie - jeśli stan awaryjny minął. W przypadku zaistnienia stanu awaryjnego powtórne załączenie sygnału dźwiękowego wymaga więc skasowania awarii przez naciśnięcie przycisku, ustąpienia stanu awaryjnego i jego powtórnego zaistnienia. Kontrola sygnalizacji ma na celu sprawdzenie, czy wszystkie lampki i sygnalizacja dźwiękowa są sprawne - naciśnięcie tego przycisku powoduje załączenie wszystkich lampek na czas jego przyciśnięcia. Ponadto przy naciśniętym przycisku kontroli sygnalizacji na wyświetlaczach panelu blokad pokazywane są nie wartości aktualne, ale wartości blokad.
Szafa regulatora kotła posiada 6 lampek sygnalizacji awaryjnej. Trzecia lampka sygnalizuje wyłączenie termika wentylatora chłodzącego silnika rusztu. Wyłączenie wentylatora chłodzącego silnika rusztu przy sterowaniu falownikami jest niebezpiecznym uszkodzeniem. Silnik rusztu, pracując na małych obrotach, praktycznie nie może zostać należycie schłodzony wentylatorem zintegrowanym z jego wałem - konieczne jest chłodzenie zewnętrzne. Jego awaria może doprowadzić do przegrzania, a nawet spalenia silnika. Szósta lampka sygnalizuje awarię sterownika. Najczęściej oznacza to wyłączenie zasilania sterownika. Lampka ta zapala się również przed restartem po zaprogramowaniu sterownika.
Algorytm sterowania kotła na utrzymanie wydajności wyliczonej przez regulator nadrzędny
W tym trybie regulacji istotnym parametrem programowalnym jest zadana moc kotła Qprg (funkcja 13). Regulator wylicza przelicznik posuwu rusztu na 1MW produkcji i według niego dla zadanej wydajności wyliczana jest wartość wysterowania falownika rusztu imp_r.
Do poprawnego wyliczenia omawianego przelicznika potrzebna jest średnia krocząca objętości węgla z ostatnich trzech godzin. Sterownik stara się oszacować tą wielkość tak, aby nawet jeśli pracuje krócej niż trzy godziny, przelicznik mógł być wyliczany. Po starcie sterownika przyjmowany jest przelicznik 4MW = 1.000m3/h. Przez 1 godzinę regulator co 3 minuty koryguje prędkość rusztu vr (pod warunkiem, że pracuje on w trybie pracy automatycznej - w innych trybach pracy odpowiednie wartości są wyliczane, ale nie jest podejmowana regulacja) tak, aby dostarczyć tyle paliwa, ile wynika z zadanej wydajności. Po pierwszej godzinie regulator odrzuca przelicznik 4MW = 1.000m3/h, bierze zaś pod uwagę rzeczywisty stosunek w dotychczasowym czasie pracy od startu programu/kotła. Co każde 3 minuty regulator koryguje ten przelicznik, aż w czwartej i następnych (po trzeciej) godzinie regulator kieruje się średnią z ostatnich 3 godzin, czyli działa docelowo.
Regulacja rusztem jest przeprowadzana co 3 minuty: wyliczany jest wówczas przelicznik objętości paliwa na wydajność, a na tej podstawie wyliczana jest docelowa prędkość rusztu - taka, aby przy aktualnej wydajności i aktualnym stosunku energia/objętość uzyskać zaprogramowaną wydajność. Zmiana w stosunku do wysterowania z poprzedniego cyklu regulacji nie może być większa niż 0.1% plus tzw. korekta od warstwownicy (funkcja 17). Korekta od warstwownicy to wyrażona w procentach różnica między aktualnym położeniem warstwownicy (funkcja 74), a położeniem sprzed godziny podzielona przez 20 (zmiana warstwownicy z okresu godziny jest przekładana na zmianę rusztu w ciągu 3 minut) oraz wzięta ze znakiem minus - na przykład jeśli warstwownica przed godziną miała grubość 130mm, a aktualnie ma grubość 140mm, czyli została podniesiona o (140 - 130) / 130 = +7,69%, korekta od warstwownicy wynosi -1 * (7,69%) / 20 = -0,38%, co oznacza, że ruszt może zostać dodatkowo zwolniony o 0,38% w jednym cyklu regulacji.
Zmiana zaprogramowanej wartości wydajności odniesienia Qprg jest przyjmowana natychmiast - w każdym cyklu podejmowana jest stosowna regulacja. Dla uniknięcia rezonansu wprowadzone jest ograniczenie: żeby zwiększyć wysterowanie rusztu musi być spełniony warunek, że moc wyjściowa QkX (funkcja 11) jest mniejsza od wydajności skorygowanej Qskr (funkcja 15) i ich różnica nie zmalała od ostatniego cyklu 3-minutowego. Odwrotnie: żeby zmniejszyć wysterowanie rusztu musi być spełniony warunek, ze QkX jest większe od Qskr i różnica QkX - Qskr nie zmalała od ostatniego cyklu.
Sygnalizacja niedotrzymania wydajności odniesienia jest załączana w następujących przypadkach:
W pierwszych trzech przypadkach, aby włączył się alarm dodatkowo aktualna wydajność musi być również mniejsza od wydajności odniesienia.
Algorytm wyliczania współczynnika Kpmk do korekcji mocy kotłów
Pierwszym krokiem jest wyliczenie korekty mocy dla kotłów wg następującego wzoru:
|
(2.1) |
gdzie:
|
(2.2) |
|
(2.3) |
Jak widać, na wartość Kpmk składają się dwa czynniki: pierwszy (Qobl / Qodnsum) określa jaki jest stosunek zapotrzebowania na moc ciepłowni do sumy zaprogramowanych mocy kotłów. Jeżeli stosunek ten wynosi 100% - oznacza, to, że aktualnie zaprogramowana moc na wszystkich kotłach jest równa aktualnemu zapotrzebowaniu na moc ciepłowni Qobl. Jeżeli wynosiłby 200% - oznaczałoby to, że suma zaprogramowanych mocy kotłów jest o połowę za mała w stosunku do zapotrzebowania na moc Qobl, a zatem sterownik nadrzędny będzie musiał wysłać do kotłów informację o tym, że muszą one pracować z mocą równą 200% mocy zaprogramowanej. Ponieważ jednak moc ciepłowni jest zawsze mniejsza od sumy mocy wszystkich kotłów (ze względu na potrzeby własne ciepłowni) - stąd potrzebny jest drugi czynnik (Qobl / Qc1h), który wskazuje jaki jest stosunek mocy odniesienia do rzeczywistej mocy ciepłowni, czyli uwzględnia wydatek mocy na potrzeby własne.
Tak wyliczony współczynnik korekty mocy Kpmk jest następnie wysyłany przez sterownik nadrzędny do wszystkich kotłów, które wyliczają swoją moc odniesienia przemnażając zaprogramowaną moc zadaną przez Kpmk.
Przy tym algorytmie należy jeszcze zwrócić uwagę na dwie rzeczy:
Przykład
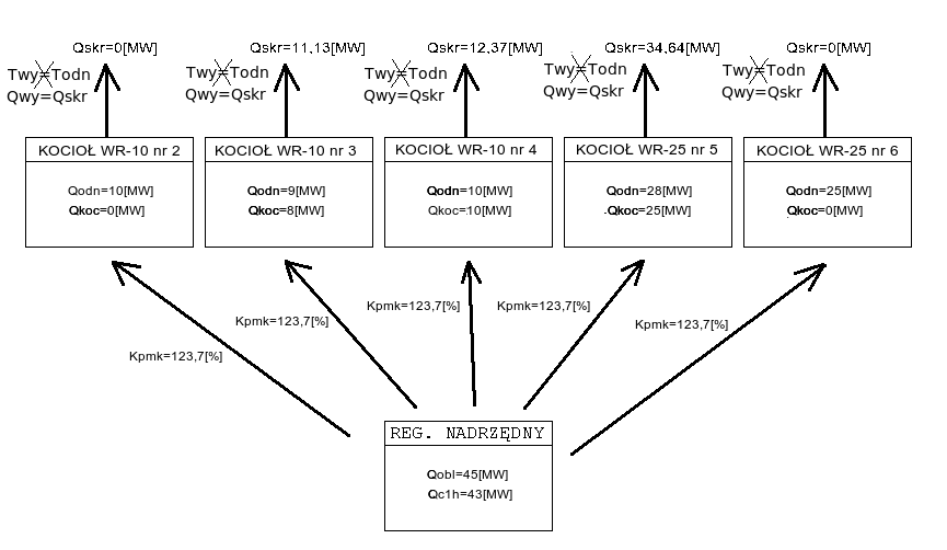
Przykład pochodzi z MPEC Tarnowskie Góry, ale jest uniwersalny dla wszystkich systemów ciepłowniczych, w których jest zaimplementowany opisywany algorytm.
Załóżmy, że obecnie na ciepłowni pracują kotły:
WR-10 nr 2 z zaprogramowaną wydajnością Qodn = 10[MW] i aktualną wydajnością Qkoc = 0[MW]
WR-10 nr 3 z zaprogramowaną wydajnością Qodn = 9[MW] i aktualną wydajnością Qkoc = 8[MW]
WR-10 nr 4 z zaprogramowaną wydajnością Qodn = 10[MW] i aktualną wydajnością Qkoc = 10[MW]
WR-25 nr 5 z zaprogramowaną wydajnością Qodn = 28[MW] i aktualną wydajnością Qkoc = 25[MW]
WR-25 nr 6 z zaprogramowaną wydajnością Qodn = 25[MW] i aktualną wydajnością Qkoc = 0[MW]
Moc obliczeniowa Qobl = 45[MW], natomiast moc ciepłowni z ostatniej godziny Qc1h = 43[MW]. Wówczas korzystając ze wzoru na Kpmk, możemy obliczyć jego wartość:
|
(2.4) |
Na poniższym schemacie przedstawiono zespół kotłów pracujących według omawianego algorytmu zgodnie z powyższymi założeniami:
![]() |
(2.5) |
Poniższy (rzeczywisty) wykres pokazuje przykładowe zmiany współczynnika Kpmk w ciągu doby. Współczynnik rośnie, gdy "podnoszą się" widełki mocy (miejsce oznaczone 2), co pociąga za sobą wzrost mocy ciepłowni, a spada, gdy widełki mocy obniżają się (miejsce oznaczone 1).
![]() |
(2.6) |
Poniższy rysunek przedstawia rzeczywistą pracę regulatora kotła działającego według tego algorytmu:
![]() |
(2.7) |
Jak widać w punkcie oznaczonym 1, moc kotła podąża nie za wartością zaprogramowaną (Qprg), ale za wartością skorygowaną (Qskr). Moc kotła jest regulowana poprzez odpowiednie sterowanie falownikiem rusztu imp_r, co widać w punkcie oznaczonym jako 2. W punkcie 3 oznaczono pracę kotła w synchronizacji - jest to niezalecany tryb pracy, gdyż wówczas regulator nie może w żaden sposób utrzymywać parametrów kotła.
Znaczenie poszczególnych funkcji
Wyświetlacz stały [TEMPERATURA WYJ] - temperatura wody wyjściowej - Pomiar z czujnika Pt100, zakres przetwarzania 0..200°C, wejście 12.
00 - zadana temperatura wody wyjściowej - Zadana temperatura wody wyjściowej.
01 - temperatura wody wejściowej - Temperatura wody wejściowej do kotła. Pomiar - czujnik Pt100, zakres przetwarzania 0..200°C.
02 - przepływ wody przez kocioł - Przepływ wody przez kocioł. Pomiar prądowy z inteligentnego przetwornika różnicy ciśnienia na kryzie pomiarowej lub innego przetwornika pomiarowego z prądowym sygnałem wyjściowym.
03 - wysterowanie rusztu - Wysterowanie falownika rusztu. Sygnał prądowy wychodzący z regulatora (wyjście prądowe nr 3). W trybie pracy 1 - sterowanie ręczne regulator nie steruje falownikiem rusztu - elektrycznie obwód zamknięty jest w ten sposób, że sygnał prądowy z zadajnika w szafie jest wprost (z pominięciem sterownika) podawany na wejście prądowe falownika rusztu. W trybie pracy 2 - praca w synchronizacji sygnał prądowy na wyjściu prądowym nr 3 jest równy wysterowaniu zadajnika falownika rusztu - sygnałowi prądowemu na wejściu analogowym nr 5, wyświetlanemu na funkcji 04. Dlatego też w trybie 2 - praca w synchronizacji wskazania na funkcjach 03 i 04 pokrywają się. Wysterowanie 100 odpowiada częstotliwości 50Hz/ wysterowanie 0 odpowiada częstotliwości 0Hz, sygnał przekłada się na częstotliwość liniowo.
04 - wysterowanie rusztu z zadajnika - Wysterowanie falownika rusztu z zadajnika. Sygnał prądowy z zadajnika 0-20mA. W trybie 1 - sterowanie ręczne nie jest pokazywany, ponieważ obwód jest elektrycznie zamknięty z pominięciem sterownika i sygnał z zadajnika jest wysyłany prosto do falownika. Potencjometr zadajnika jest dziesięcioobrotowy, jedna działka na potencjometrze odpowiada 1% wysterowania (0,5Hz).
05 - wysterowanie falownika podmuchu - Wysterowanie falownika wentylatora powietrza podmuchowego (podmuchu). Sygnał prądowy wychodzący z regulatora (wyjście prądowe nr 2). W trybie pracy 1 - sterowanie ręczne regulator nie steruje falownikiem podmuchu - elektrycznie obwód zamknięty jest w ten sposób, że sygnał prądowy z zadajnika w szafie jest wprost (z pominięciem sterownika) podawany na wejścia prądowe falownika podmuchu. W trybie pracy 2 - praca w synchronizacji sygnał prądowy na wyjściu prądowym nr 2 jest równy wysterowaniu zadajnika falownika podmuchu - sygnałowi prądowemu na wejściu analogowym nr 6, wyświetlanemu na funkcji 06. Dlatego też w trybie 2 - praca w synchronizacji wskazania na funkcjach 05 i 06 pokrywają się. W trybie 3 - praca automatyczna o wielkości wysterowania falownika podmuchu decyduje program w regulatorze kotła, dokładnie względny skorygowany strumień powietrza podmuchowego dla 0,2 m3/h węgla (funkcja 30). W trybie 4 - praca z analizą o wielkości wysterowania falownika rusztu decyduje program w regulatorze kotła w połączeniu ze wspomagającym programem analizy, który działa na serwerze. Wysterowanie 100 odpowiada częstotliwości 50Hz/ wysterowanie 0 odpowiada częstotliwości 0Hz, sygnał przekłada się na częstotliwość liniowo. Wysterowanie falownika podmuchu zmienia się w cyklach co 30 sekund.
06 - wysterowanie falownika podmuchu z zadajnika - Wysterowanie falownika wentylatora powietrza podmuchowego (podmuchu) z zadajnika. Sygnał prądowy z zadajnika 0-20mA. W trybie 1 - sterowanie ręczne nie jest pokazywany, ponieważ obwód jest elektrycznie zamknięty z pominięciem sterownika i sygnał z zadajnika jest wysyłany prosto do falownika. Potencjometr zadajnika jest dziesięcioobrotowy, jedna działka na potencjometrze odpowiada 1% wysterowania (0,5Hz).
07 - wysterowanie falownika wyciągu - Wysterowanie falownika wyciągu. Sygnał prądowy wychodzący z regulatora (wyjście prądowe nr 1). W trybie pracy 1 - sterowanie ręczne regulator nie steruje falownikiem wyciągu - elektrycznie obwód zamknięty jest w ten sposób, że sygnał prądowy z zadajnika w szafie jest wprost (z pominięciem sterownika) podawany na wejście prądowe falownika wyciągu. W trybie pracy 2 - praca w synchronizacji sygnał prądowy na wyjściu prądowym nr 1 jest równy wysterowaniu zadajnika falownika wyciągu - sygnałowi prądowemu na wejściu analogowym nr 7, wyświetlanemu na funkcji 08. Dlatego też w trybie 2 - praca w synchronizacji wskazania na funkcjach 07 i 08 pokrywają się. Wysterowanie 100 odpowiada częstotliwości 50Hz/ wysterowanie 0 odpowiada częstotliwości 0Hz, sygnał przekłada się na częstotliwość liniowo.
08 - wysterowanie falownika wyciągu z zadajnika - Wysterowanie falownika wyciągu z zadajnika. Sygnał prądowy z zadajnika 0-20mA. W trybie 1 - sterowanie ręczne nie jest pokazywany, ponieważ obwód jest elektrycznie zamknięty z pominięciem sterownika i sygnał z zadajnika jest wysyłany prosto do falownika. Potencjometr zadajnika jest dziesięcioobrotowy, jedna działka na potencjometrze odpowiada 1% wysterowania (0,5Hz).
10 - minimalna możliwa wydajność kotła - Minimalna możliwa wydajność kotła. Przy założeniu aktualnej wydajności (funkcja 11) i identycznego współczynnika energia / objętość węgla (funkcja 64) przy innej ilości podawanego do kotła opału (szczególnie przy mniejszej grubości warstwownicy i mniejszej prędkości posuwu rusztu), wyliczana jest wydajność z jaką pracowałby kocioł, gdyby zamiast aktualnej wysokości warstwownicy, wynosiła ona 600mm oraz gdyby zamiast aktualnej prędkości rusztu, jego prędkość równa była minimalnej zalecanej. Minimalna zalecana prędkość posuwu rusztu wyliczana jest przy założeniu, że węgiel spędza w strefie spalania 200% wpisanego szacunkowego czasu przebywania węgla w kotle (funkcja 60).
11 - wydajność kotła - Wydajność kotła. Wydajność liczona jest na podstawie pomiaru przepływu wody przez kocioł (funkcja 02) i różnicy temperatury wody wyjściowej (wartość na wyświetlaczu stałym) i wejściowej (funkcja 01).
12 - maksymalna możliwa wydajność kotła - Maksymalna możliwa wydajność kotła. Przy założeniu aktualnej wydajności (funkcja 11) i identycznego współczynnika energia / objętość węgla (funkcja 64) przy innej ilości podawanego do kotła opału (szczególnie przy większej grubości warstwownic i większej prędkości posuwu rusztu), wyliczana jest wydajność z jaką pracowałby kocioł, gdyby zamiast aktualnej wysokości warstwownic, wynosiła ona 1250mm oraz gdyby zamiast aktualnej prędkości rusztu, jego prędkość równa była maksymalnej zalecanej (funkcja 72).
13 - zadana moc kotła [MW] - Zadana proporcja wydajności kotła.
14 - korekta procentowa mocy do utrzymania z nadrzędnego [%] - Korekta procentowa mocy do utrzymania. Wartość wyliczana w sterowniku nadrzędnym.
15 - skorygowana zaprogramowana moc kotła (o korektę procentową mocy z nadrzędnego) [%] - Skorygowana wydajność odniesienia kotła. Wartość powstaje przez pomnożenie zadanej proporcji wydajności kotła (funkcja 13) i korekty procentowej (funkcja 14).
16 - minimalne wysterowanie falownika rusztu przy pracy dwustanowej - Minimalne wysterowanie falownika rusztu przy pracy dwustanowej.
17 - maksymalne wysterowanie falownika rusztu przy pracy dwustanowej - Maksymalne wysterowanie falownika rusztu przy pracy dwustanowej.
18 - wypełnienie wysterowania rusztu - Wypełnienie wysterowania rusztu.
20 - wymagana objetość węgla dostarczanego do kotła - Wymagana objętość węgla dostarczanego do kotła. Objętość jest liczona na podstawie temperatury wejściowej (funkcja 01), temperatury wyjściowej (wartość na wyświetlaczu stałym) oraz przepływu przez kocioł (funkcja 02).
21 - objetość węgla dostarczanego do kotła - Objętość węgla dostarczanego do kotła. Objętość liczona jest w cyklach 3-minutowych - tak jak liczona jest prędkość rusztu (funkcja 71). Mając szerokość rusztu i wyliczoną średnią wysokość warstwy rusztu (funkcja 74) w połączeniu z prędkością regulator wylicza objętości. Podawana wielkość jest średnią z ostatnich 30 minut.
22 - objetość węgla do regulacji powietrzem podmuchowym - Objętość węgla do regulacji powietrzem podmuchowym. Wielkość liczona analogicznie jak objętość węgla dostarczanego do kotła (funkcja 21), ale z ostatnich 15 minut.
23 - strumień powietrza podmuchowego dla aktualnej obj. wegla - Vc_reg - Strumień powietrza podmuchowego dla aktualnej objętości węgla. Na podstawie zaprogramowanych względnego strumienia powietrza podmuchowego dla 0.05 m3/h węgla (funkcja 24) i dla 0.2 m3/h węgla (funkcja 27) oraz objętości węgla do regulacji powietrzem podmuchowym (funkcja 22), regulator wylicza jakie byłoby wysterowanie falownika podmuchu (funkcja 05), gdyby kocioł znajdował się w trybie 3 - praca automatyczna lub w trybie 4 - praca z analizą.
24 - względny strumień powietrza podmuchowego dla 0.05 m3 węgla - Względny strumień powietrza podmuchowego dla 0.05 m3/h węgla. Parametr określający zależność powietrze podmuchowe a węgiel dostarczany do kotła w pracy automatycznej i w pracy z analizą dla objętości węgla mniejszych niż 0.1 m3/h. Skala względna od 50 do 150 przeliczana jest na faktyczny strumień powietrza podmuchowego dla 0.05 m3/h węgla (funkcja 25). Taką skalę dobrano z uwagi na łatwiejszą obsługę.
25 - strumień powietrza podmuchowego dla 0.05 m3 węgla - Strumień powietrza podmuchowego dla 0.05 m3/h węgla. Przeliczenie względnego strumienia powietrza podmuchowego dla 0.05m3/h węgla (funkcja 24) na procent wysterowania falownika podmuchu - skala taka sama, jak dla wysterowania falownika podmuchu (funkcja 05). Wartości względnego strumienia powietrza podmuchowego dla 0.05 m3/h węgla (funkcja 24) równej 100 odpowiada w kotle wartość strumienia powietrza podmuchowego dla 0.05 m3/h węgla równa 30.
26 - graniczna wartość względnego strumienia powietrza - minimum - Graniczna wartość względnego strumienia powietrza podmuchowego dla 0.2m3/h węgla - minimum. Zmieniany przez program analizy względny strumień powietrza podmuchowego dla 0.2m3/h węgla (funkcja 27) nie może być mniejszy niż ta wartość.
27 - względny strumień powietrza podmuchowego dla 0.2 m3 węgla - Względny strumień powietrza podmuchowego dla 0.2 m3/h węgla. Parametr określający zależność powietrze podmuchowe a węgiel dostarczany do kotła w pracy automatycznej i w pracy z analizą dla objętości węgla większych niż 0.1m3/h. Skala względna od 50 do 150 przeliczana jest na faktyczny strumień powietrza podmuchowego dla 0.2m3/h węgla (funkcja 25). Taką skalę dobrano z uwagi na łatwiejszą obsługę.
28 - graniczna wartość względnego strumienia powietrza - maksimum - Graniczna wartość względnego strumienia powietrza podmuchowego dla 0.2 m3/h węgla - maksimum. Zmieniany przez program analizy względny strumień powietrza podmuchowego dla 0.2 m3/h węgla (funkcja 27) nie może być większy niż ta wartość.
29 - strumień powietrza podmuchowego dla 0.2 m3 węgla - Strumień powietrza podmuchowego dla 0.2 m3/h węgla. Przeliczenie względnego strumienia powietrza podmuchowego dla 0.2 m3/h węgla (funkcja 27) na procent wysterowania falownika podmuchu - skala taka sama, jak dla wysterowania falownika podmuchu (funkcja 05). Wartości względnego strumienia powietrza podmuchowego dla 0.2 m3/h węgla (funkcja 27) równej 100 odpowiada w kotle wartość strumienia powietrza podmuchowego dla 0.2 m3/h węgla równa 62.
30 - względny skorygowany strumień powietrza podmuchowego dla 0.2 m3 węgla - Względny skorygowany strumień powietrza podmuchowego dla 0.2 m3/h węgla. Jest to wielkość wyliczana w cyklu 3-minutowym, określająca w trybie 3 - praca automatyczna i trybie 4 - praca z analizą wysterowanie falownika podmuchu (funkcja 05), przeliczana na nie tak, jak względny strumień powietrza podmuchowego dla 0.05 m3/h węgla (funkcja 24) czy względny strumień powietrza podmuchowego dla 0.2 m3/h węgla (funkcja 27). Jeżeli bezwzględna różnica wartości z tablicy względnego wysterowania rzeczywistego wyciągu dla 0.2 m3/h węgla z ostatnich 3-minut i z poprzednich 3-minut jest większa lub równa górnej granicy korekty powietrza podmuchowego od wysterowania wyciągu (funkcja 42), względny skorygowany strumień powietrza podmuchowego dla 0.2 m3/h węgla jest równy względnemu strumieniowi powietrza podmuchowego dla 0.2 m3/h węgla (funkcja 27). W przeciwnym wypadku względny skorygowany strumień powietrza podmuchowego dla 1.6 m3/h węgla jest równy iloczynowi: {względny strumień powietrza podmuchowego dla 0.2 m3/h węgla (funkcja 27)} * (1 + ({względne wysterowanie rzeczywistego wyciągu dla 0.2 m3/h węgla z przedostatnich 3-minut} - {względne wysterowanie rzeczywistego wyciągu dla 0.2 m3/h węgla z ostatnich 3-minut}) / {względne wysterowanie rzeczywistego wyciągu dla 0.2 m3/h węgla (funkcja 41)}). Innymi słowy: jeżeli względne wysterowanie rzeczywistego wyciągu dla 0.2 m3/h węgla (funkcja 41) spada, wysterowanie falownika podmuchu (funkcja 05) zostaje zwiększone; jeżeli rośnie - zostaje zmniejszone. Korekta ta ma na celu adaptację podmuchu do charakterystyki spalanego węgla. Jeżeli węgiel się spieka i tworzy na ruszcie charakterystyczne płyty, wysterowanie wyciągu dla osiągnięcia zadanego podciśnienia spada, więc zwiększa się wysterowanie podmuchu, aby przeciwdziałać tworzeniu się spieków. Jeżeli węgiel spala się szybko i ostatnie strefy stanowią dla powietrza podmuchowego bardzo małe opory, wysterowanie wyciągu dla osiągnięcia zadanego podciśnienia rośnie, więc zmniejsza się wysterowanie podmuchu, aby wydłużyć strefę spalania.
41 - wzgledne wysterowanie rzeczywiste wyciagu dla 0.2m3 paliwa - Względne wysterowanie rzeczywiste wyciągu dla 0.2 m3/h paliwa. Na podstawie wysterowania falownika wyciągu i objętości węgla dostarczanego do kotła (funkcja 21) wyliczana jest odwrotna funkcja do zależności powietrze podmuchowe a węgiel dostarczany do kotła w pracy automatycznej i w pracy z analizą. Pomocnicze względne wysterowanie wyciągu ma się tak do wysterowania rzeczywistego w kotle (podobnie jak jest to przeliczane w funkcji 25 czy w funkcji 29), że 100 wysterowania względnego odpowiada 55 rzeczywistego wysterowania falownika wyciągu. Innymi słowy: biorąc wyciąg zamiast podmuchu - jaka powinna być wartość względnego wysterowania falownika wyciągu dla 0.2 m3/h węgla, żeby przy aktualnej objętości węgla dostarczanego do kotła (funkcja 21) wartość otrzymana z funkcji identycznej do powietrze podmuchowe a węgiel dostarczany do kotła w pracy automatycznej i w pracy z analizą była po przeliczeniu z wysterowania względnego na rzeczywiste według podanych wyżej proporcji identyczna z aktualnym wysterowaniem falownika wyciągu. Względne wysterowanie rzeczywiste wyciągu dla 0.2 m3/h węgla wyliczane jest w cyklu 3-minutowym. Dla wyeliminowania pulsacji związanych z naturalną niejednorodnością podawanego do kotła paliwa, czy chwilowymi wahaniami pomiarów, regulator zapamiętuje dwie tablice po 5 wartości 3-minutowych średnich z ostatnich 15 minut: objętości węgla dostarczanego do kotła (funkcja 21) oraz względnego wysterowania rzeczywistego wyciągu dla 0.2 m3/h węgla. Dla każdej wartości względnego wysterowania rzeczywistego wyciągu dla 0.2 m3/h węgla w kolejnych interwałach 3-minutowych, jako wyjściowa brana jest średnia objętość węgla dostarczanego do kotła (funkcja 21) z całej tablicy, czyli z 15 minut. Przedstawiana funkcja właściwa jest średnią z całej tablicy względnych wysterowań rzeczywistych wyciągu dla 0.2 m3/h węgla, czyli z 15 minut.
42 - minimalne odchylenie 3min. wysterowania falownika wycišgu przy oscylacjach - Minimalne odchylenie 3min. wysterowania falownika wyciągu przy oscylacjach. Wyświetla minimalną wartość odchyłki średniego wysterowania falownika wyciągu z ostatnich 3 minut ze średnich 3 minutowych z ostatnich 15 minut.
43 - maksymalne odchylenie 3min. wysterowania falownika wycišgu przy oscylacjach - Maksymalne odchylenie 3min. wysterowania falownika wyciągu przy oscylacjach. Funkcja podobna do funkcji 42, przy czym szukana jest maksymalna wartość odchyłki.
44 - minimalne odchylenie chwil. wysterowania falownika wycišgu przy oscylacjach - Minimalne odchylenie chwilowe wysterowania falownika wyciągu przy oscylacjach. Wyświetla minimalną wartość odchyłki aktualnego wysterowania falownika wyciągu do aktualnych wysterowań falownika wyciągu z ostatnich 3 minut.
45 - maksymalne odchylenie chwil. wysterowania falownika wycišgu przy oscylacjach - Maksymalne odchylenie chwilowe wysterowania falownika wyciągu przy oscylacjach. Funkcja podobna do funkcji 44, przy czym szukana jest maksymalna wartość odchyłki.
50 - minimalne odchylenie 3min. temperatury wyjściowej przy oscylacjach - Minimalne odchylenie 3min. temperatury wyjściowej przy oscylacjach. Wyświetla minimalną wartość odchyłki 3 minutowej średniej wysterowania falownika wyciągu ze średnich 3 minutowych z ostatnich 15 minut.
- Maksymalne odchylenie 3min. temperatury wyjściowej przy oscylacjach. Funkcja podobna do funkcji 50, przy czym szukana jest maksymalna wartość odchyłki.
51 - maksymalne odchylenie 3min. temperatury wyjściowej przy oscylacjach - Maksymalne odchylenie 3min. temperatury wyjściowej przy oscylacjach. Funkcja podobna do funkcji 50, przy czym szukana jest maksymalna wartość odchyłki.
52 - minimalne odchylenie chwil. temperatury wyjściowej przy oscylacjach - Minimalne odchylenie chwilowe temperatury wyjściowej przy oscylacjach. Wyświetla minimalną wartość odchyłki aktualnej temperatury wyjściowej do aktualnych temperatur wyjściowych z ostatnich 3 minut.
53 - maksymalne odchylenie chwil. temperatury wyjściowej przy oscylacjach - Maksymalne odchylenie chwilowe temperatury wyjściowej przy oscylacjach. Funkcja podobna do funkcji 52, przy czym szukana jest maksymalna wartość odchyłki.
54 - minimalne odchylenie 3min. mocy kotła przy oscylacjach - Minimalne odchylenie 3min. mocy kotła przy oscylacjach. Wyświetla minimalną wartość odchyłki średniej mocy kotła z ostatnich 3 minut ze średnich 3 minutowych z ostatnich 15 minut.
55 - maksymalne odchylenie 3min. mocy kotła przy oscylacjach - Maksymalne odchylenie 3min. mocy kotła przy oscylacjach. Funkcja podobna do funkcji 52, przy czym szukana jest maksymalna wartość odchyłki.
56 - minimalne odchylenie chwil. mocy kotła przy oscylacjach - Minimalne odchylenie chwilowe mocy kotła przy oscylacjach. Wyświetla minimalną wartość odchyłki aktualnej mocy kotła do aktualnych mocy kotła z ostatnich 3 minut.
57 - maksymalne odchylenie chwil. mocy kotła przy oscylacjach - Maksymalne odchylenie chwilowe mocy kotła przy oscylacjach. Funkcja podobna do funkcji 52, przy czym szukana jest maksymalna wartość odchyłki.
58 - zawartosc CO2 w spalinach - Zawartość CO2 w spalinach. Pomiar prądowy z wejścia analogowego nr 4.
60 - szacunkowy czas przebywania węgla w kotle - Szacunkowy czas przebywania węgla w kotle. Parametr ten określa jakość węgla - ile czasu potrzebuje on na całkowite spalenie. Im lepszy węgiel, tym krótszy czas spalania. Parametr ten nie wiąże się z wartością opałową węgla (funkcja 62), tylko z zawartością części lotnych oraz granulacją miału. Szacunkowy czas przebywania węgla w kotle nie ma wpływu na sterowanie samego kotła, ale na jego podstawie wyliczane są zalecane parametry pracy: minimalna zalecana wydajność kotła (funkcja 10), maksymalna zalecana wydajność kotła (funkcja 12), zalecana prędkość rusztu (funkcja 70), maksymalna zalecana prędkość rusztu (funkcja 72), zalecana wysokość warstwownicy (funkcja 73). Szacunkowy czas przebywania węgla w kotle ma wpływ na sterowanie całym obiektem przez regulator nadrzędny, przy porównaniu wydajności obiektu z sumą maksymalnych zalecanych wydajności (funkcja 12) wszystkich pracujących kotłów.
61 - masa nasypowa wegla - Masa nasypowa węgla. Parametr wpisywany przez obsługę określający, ile waży 1 m3 paliwa dostarczanego do kotła. Na podstawie wieloletnich badań firmy Praterm można stwierdzić, że zwykle masa nasypowa wynosi 0,720t/m3. Węgiel składowany na placu ma znacznie wyższą masę nasypową, co wynika ze sposobu jego ułożenia - w pryzmie miał jest ubity pod własnym ciężarem. Miał węglowy podawany do kotła zsypuje się luźno z leja, odległości między ziarnami są większe niż w pryzmie. Masę nasypową można zmierzyć. Do tego zaleca się użycie naczynia o znanej objętości i ustawienia go na ruszcie w ten sposób, aby swobodnie zsypał się do niego opał. Należy pamiętać, że po zdjęciu naczynia nie należy go wstrząsać, gdyż na pewno w naczyniu zmieści się więcej miału, ale o większej masie nasypowej niż ten, który jest podawany do kotła.
62 - wartość opałowa węgla - Wartość opałowa węgla. Parametr wpisywany przez obsługę określający, ile GJ zawiera tona spalanego miału. Wartość podawana przez laboratorium. Zaleca się prawidłowe przygotowanie próbki dla laboratorium (średnia z próbek pobranych w kilku miejscach na placu węglowym). Wartość ta nie powinna być programowana częściej niż terminy kolejnych dostaw węgla.
63 - cena 1 tony węgla - Cena 1 tony węgla. Zaleca się programowanie ceny netto loco plac węglowy.
64 - współczynnik: energia / objetość - Współczynnik energia/objętość węgla. Iloraz średniej wydajności kotła (funkcja 11) z ostatnich 30 minut do objętości węgla dostarczanego do kotła (funkcja 21) między 45 a 15 minutami przed pomiarem. Przesunięcie w czasie uwzględnia opóźnienie między wprowadzeniem węgla do kotła, a jego spaleniem i przełożeniem dostarczonej w ten sposób energii chemicznej w węglu (funkcja 66) na wydajność (funkcja 11). Parametr ten w przeciwieństwie do współczynnika energia/masa węgla (funkcja 65) czy współczynnika efektywności pracy kotła (funkcja 79) nie zależy od parametrów programowalnych masa nasypowa węgla (funkcja 61) czy wartość opałowa węgla (funkcja 62). Ponieważ jest wprost proporcjonalny do sprawności, jego maksimum jest tożsame z optymalnym prowadzeniem kotła.
65 - współczynnik: energia / masa - Współczynnik energia/masa węgla. Iloraz współczynnika energia/objętość węgla (funkcja 64) do masy nasypowej węgla (funkcja 61).
66 - dostarczona energia - Dostarczona w węglu energia chemiczna. Iloczyn średniej masy dostarczanego węgla (funkcja 67) z 30 minut między 45 a 15 minutami przed pomiarem i wartości opałowej węgla (funkcja 62). Przesunięcie w czasie wynika z przygotowania do wyliczenia współczynnika efektywności pracy kotła (funkcja 79), który tym samym uwzględnia opóźnienie między wprowadzeniem węgla do kotła, a jego spaleniem i przełożeniem dostarczonej w ten sposób energii chemicznej w węglu na wydajność (funkcja 11).
67 - masa dostarczonego węgla na godzinę - Masa dostarczonego węgla. Iloczyn objętości węgla dostarczanego do kotła (funkcja 21) i masy nasypowej węgla (funkcja 61).
68 - koszt z ostatniej godziny - Koszt produkcji. Iloczyn masy dostarczonego węgla (funkcja 67) i ceny 1 tony węgla (funkcja 63).
69 - koszt wyprodukowania 1MWh - Koszt wyprodukowania 1MWh. Iloraz kosztu produkcji (funkcja 68) do średniej wydajności kotła (funkcja 11) z ostatnich 30 minut.
70 - wymagana predkość rusztu - Zalecana prędkość posuwu rusztu wyliczana jest przy założeniu, że węgiel ma spędzić w strefie spalania 150% wpisanego szacunkowego czasu przebywania węgla w kotle (funkcja 60).
71 - predkość rusztu - Prędkość rusztu. Na przekładni napędu rusztu zamontowany jest centrycznie obrotomierz impulsowy. Na każdy obrót wału rusztu przypada 100 impulsów. Znając długość rusztu, która odpowiada jednemu obrotowi wału, regulator na podstawie częstotliwości przychodzących impulsów oblicza prędkość rusztu. Dla wyeliminowania błędów spowodowanych chwilowymi drganiami i zakłóceniami mechanicznymi, pomiar realizowany jest w cyklach 3-minutowych
72 - maksymalna prędkość rusztu - Maksymalna zalecana prędkość posuwu rusztu wyliczana jest analogicznie jak zalecana prędkość posuwu rusztu (funkcja 70), ale przy założeniu, że węgiel ma spędzić w strefie spalania 130% wpisanego szacunkowego czasu przebywania węgla w kotle (funkcja 60).
73 - wymagana wysokość warstwownicy - Zalecana wysokość warstwownicy. Obliczana jest ona w ten sposób, aby przy średniej prędkości rusztu równej zalecanej prędkości rusztu (funkcja 70) do kotła była dostarczana średnia objętość węgla (funkcja 21) z ostatnich 30 minut.
74 - wysokość warstwownicy + przewit - Wysokość warstwownicy + prześwit. Suma arytmetyczna pomiaru wysokości warstwownicy lewej strony (funkcja 76) i wysokości warstwownicy prawej strony (funkcja 77) plus prześwit lewej warstwownicy (funkcja 75).
75 - prześwit - Prześwit warstwownicy. W przypadku idealnym przy wskazaniu poprawnie skalibrowanych przyrządów mierzących grubość warstwy na lewym i prawym krańcu warstwownicy, jej faktyczna wysokość jest równa średniej arytmetycznej tych dwóch wskazań. W praktyce szczególnie przy bardziej wyeksploatowanych kotłach, warstwownica nie ma kształtu prostokąta, ale od strony węgla jest wklęsła - przy oparciu lewego i prawego krańca na ruszcie, jej środek nie opiera się na rusztowinach, ale znajduje się na pewnej wysokości. Prześwit pozwala na uwzględnienie tego wcięcia w pomiarze grubości warstwownicy. Ponieważ program wylicza wysokość warstwownicy + prześwit (funkcja 74), należy przeliczyć głębokość wżeru warstwownicy na całą jej szerokość. Najprostszym przybliżeniem jest pomiar wysokości wżeru w jego najgłębszym miejscu (zwykle nad środkiem rusztu) i przyjęcie prześwitu lewej warstwownicy jako 50% tego pomiaru (założenie, że wklęsłość ma kształt trójkątny).
76 - wysokość warstwownicy - lewa strona - Wysokość warstwownicy lewa strona. Pomiar wysokości lewego krańca lewej warstwownicy. Wysokość warstwownicy mierzona jest w dwóch punktach - skrajnie lewym i skrajnie prawym końcu. Ma to na celu wyeliminowanie błędu związanego z tzw. przekosem, na który są szczególnie narażone warstwownice z łańcuchowych mechanizmem podnoszenia. Przekos jest eksploatacyjnie niekorzystnym zjawiskiem, gdyż wprowadzanie do kotła nierównej warstwy węgla powoduje nierównomierne przepalanie - nie jest możliwe właściwe dobranie nadmiaru powietrza dla węgla na całej szerokości rusztu. Przy przekosie powyżej 50mm (różnica między wskazaniem czujnika na lewym i na prawym krańcu warstwownicy) należy poczynić odpowiednie kroki dla jego wyeliminowania. Ponieważ zakres przyrządu pomiarowego wynosi 150mm, przy montażu jest on kalibrowany w taki sposób, żeby mierzył grubość warstwy od 50mm do 200mm.
77 - wysokość warstwownicy - prawa strona - Wysokość warstwownicy prawa strona. Jak funkcja 76, tylko dla prawego krańca prawej warstwownicy.
78 - rzeczywisty czas przebywania węgla w strefie spalania - Rzeczywisty czas przebywania węgla w strefie spalania. Stosunek długości strefy spalania do prędkości rusztu.
79 - współczynnik efektywności pracy kotła - Współczynnik efektywności pracy kotła. Stosunek średniej z ostatnich 30 minut wydajności kotła (funkcja 11) do dostarczonej w węglu energii chemicznej (funkcja 66). Współczynnik efektywności jest popularnie nazywany sprawnością, którą regulator liczy w sposób bezpośredni (sposób pośredni to 100% minus straty, które znacznie trudniej zmierzyć).
80 - ustawione podciśnienie w komorze spalania - Ustawione podciśnienie w komorze spalania. Parametr wpisywany przez obsługę określający, jakie podciśnienie ma panować w komorze spalania.
81 - podciśnienie w komorze spalania - Podciśnienie w komorze spalania. Jest ono brane bezpośrednio z czujnika podciśnienia z wejścia analogowego numer 8. W celu zmniejszenia wpływu zakłóceń dane te są uśredniane w cyklu 20-sekundowym.
91 - stosunek: wysterowanie falownika podmuchu / objetość węgla dostarczonego do kotła - Stosunek wysterowanie falownika podmuchu / objętość węgla dostarczonego do kotła. Stosunek strumienia odniesienia do objętości węgla wyznaczonego z funkcji wagi.
92 - stosunek: wysterowanie falownika podmuchu / wydajność kotła - Stosunek wysterowanie falownika podmuchu / wydajność kotła. Stosunek strumienia odniesienia do objętości węgla.
97 - Stan wejść logicznych 1-4 - Wejścia logiczne 1-4. Każda cyfra na wyświetlaczu odpowiada stanowi wejścia logicznego: pierwsza - wejście 1, druga - wejście 2, trzecia - wejście 3, czwarta - wejście 4. Stan "0" oznacza wejście rozwarte, stan "1" oznacza wejście zwarte.
98 - Stan wejść logicznych 5-8 - Wejścia logiczne 5-8. Jak funkcja 97, ale cyfry na wyświetlaczu odpowiadają wejściom logicznym: pierwsza - wejście 5, druga - wejście 6, trzecia - wejście 7, czwarta - wejście 8.
Panel wyświetlaczy nr 2, pozycja na wyświetlaczu: 1 - moc kotła - - Wydajność kotła. Wydajność liczona jest na podstawie pomiaru przepływu wody przez kocioł (funkcja 02) i różnicy temperatury wody wyjściowej (wartość na wyświetlaczu stałym) i wejściowej (funkcja 01)..
Panel wyświetlaczy nr 2, pozycja na wyświetlaczu: 2 - sprawność kotła - - Współczynnik efektywności pracy kotła. Stosunek średniej z ostatnich 30 minut wydajności kotła (funkcja 11) do dostarczonej w węglu energii chemicznej (funkcja 66). Współczynnik efektywności jest popularnie nazywany sprawnością, którą regulator liczy w sposób bezpośredni (sposób pośredni to 100% minus straty, które znacznie trudniej zmierzyć)..
Panel wyświetlaczy nr 2, pozycja na wyświetlaczu: 3 - prędkość rusztu - - Prędkość rusztu. Na przekładni napędu rusztu zamontowany jest centrycznie obrotomierz impulsowy. Na każdy obrót wału rusztu przypada 100 impulsów. Znając długość rusztu, która odpowiada jednemu obrotowi wału, regulator na podstawie częstotliwości przychodzących impulsów oblicza prędkość rusztu. Dla wyeliminowania błędów spowodowanych chwilowymi drganiami i zakłóceniami mechanicznymi, pomiar realizowany jest w cyklach 3-minutowych.
Panel wyświetlaczy nr 2, pozycja na wyświetlaczu: 4 - wysokość warstwownicy + prześwit - - Wysokość warstwownicy + prześwit. Suma arytmetyczna pomiaru wysokości warstwownicy lewej strony (funkcja 76) i wysokości warstwownicy prawej strony (funkcja 77) plus prześwit lewej warstwownicy (funkcja 75)..
Zastosowanie poszczególnych trybów pracy i przełączanie między nimi
Tryb 1 - sterowanie ręczne jest trybem awaryjnym, w którym o wysterowaniu falownika wentylatora powietrza podmuchowego decyduje ustawienie potencjometru. Tryb ten został zaprojektowany jako ustawienie na wypadek awarii (ewentualnie zmiany programu technologicznego) sterownika. Regulator w tym trybie nie steruje falownikami - elektrycznie obwód zamknięty jest w ten sposób, że sygnały prądowe z zadajników w szafie są wprost (z pominięciem sterownika) podawane na wejścia prądowe falowników. Korzystanie z tego trybu pracy jest zdecydowanie odradzane.
W trybie 2 - praca w synchronizacji podobnie jak w trybie 1 - sterowanie ręczne o wysterowaniu falownika podmuchu decyduje ustawienie potencjometru, jednakże w odróżnieniu od trybu 1 - sterowanie ręczne regulator bierze tu udział w sterowaniu jako powielacz sygnału prądowego: fizycznie do falowników kierowane są sygnały z wyjść prądowych sterownika, które przyjmują dokładnie takie wartości, jakie mają sygnały z zadajników prądowych podawane na wejścia analogowe sterownika. Tryb ten należy wykorzystywać w przypadku potrzeby ręcznego sterowania pracą kotła (np. w przypadku awarii układu pomiaru węgla podawanego do kotła) przy sprawnym regulatorze.
Generalnie właściwym trybem jest 3 - praca automatyczna. W tym trybie obsługa decyduje o wydajności kotła i ilości powietrza podmuchowego. Wydajność kotła sterowana jest przez ręczne ustawienie wysokości warstwownic i ustawienie prędkości posuwu rusztu (funkcja 03 i funkcja 04). Ilość powietrza podmuchowego regulowana jest przez programowanie względnego strumienia powietrza podmuchowego dla 0.05 m3/h (funkcja 24) i dla 0.2 m3/h (funkcja 27) wraz z ewentualnymi oscylacjami (funkcja 19). Regulator kotła zapewnia dostarczenie odpowiedniej ilości powietrza podmuchowego przy zmieniającej się ilości dostarczanego do kotła opału.
Tryb 4 - praca z analizą jest zbliżony do trybu 3 - praca automatyczna z dokładnością do tego, że względny strumień powietrza podmuchowego dla 0.2 m3/h (funkcja 27) jest modyfikowana przez program analiza pracujący na serwerze systemu SZARP.
Przełączanie z trybu 1 - sterowanie ręczne do trybu 2 - praca w synchronizacji jest kłopotliwym przełączeniem. W trybie 2 - praca w synchronizacji regulator powiela sygnał z wejścia analogowego na wyjście prądowe, a w trybie 1 - sterowanie ręczne jest elektrycznie odcięty od sygnałów z zadajników, dlatego też zanim regulator zacznie prawidłowo powtarzać sygnał do falowników, musi go dokładnie zmierzyć. Z uwagi na filtracje przeciwzakłóceniowe dokładny pomiar sygnału prądowego z zadajnika zajmuje kilka sekund od momentu jego elektrycznego podłączenia do regulatora, które ma miejsce w tym przełączeniu. W przypadku źle zaprogramowanych falowników (jeśli zamiast lotnego startu mają ustawiony start po całkowitym zatrzymaniu) lub zaprogramowanego zbyt krótkiego czasu zwalniania (poniżej 10 sekund) przy zaniku prądowego sygnału sterującego, przełączenie to może nawet doprowadzić do chwilowego odstawienia falowników. Wówczas należy natychmiast załączyć je ponownie. Przełączenie to nie wymaga dodatkowych operacji.
Przełączanie z trybu 2 - praca w synchronizacji do trybu 1 - sterowanie ręczne jest operacją nie wymagającą żadnych dodatkowych czynności. Przełączenie inaczej niż w powyższym przypadku praktycznie nie powoduje zaniku sygnału sterującego wysyłanego do falowników - elektryczne odcięcie sterownika z obwodu regulacji odbywa się na tyle szybko, że pozostaje właściwie niezauważone przez falowniki.
Przełączanie z trybu 2 - praca w synchronizacji do trybu 3 - praca automatyczna może wiązać się z gwałtowną zmianą wysterowania falownika podmuchu w przypadku braku zsynchronizowania zaprogramowanych względnych strumieni powietrza podmuchowego dla 0.05 m3/h węgla (funkcja 25) i dla 0.2 m3/h węgla (funkcja 27). Aby przełączenie było łagodne, należy tak zaprogramować te dwa parametry jeszcze w trybie 2 - praca w synchronizacji, aby wartość strumienia powietrza podmuchowego dla aktualnej objętości węgla (funkcja 23) była jak najbliższa (zaleca się dokładność przynajmniej 1,0%) wartości wysterowania falownika podmuchu (funkcja 05).
Przełączanie z trybu 3 - praca automatyczna do trybu 2 - praca w synchronizacji może wiązać się z gwałtowną zmianą wysterowania falownika podmuchu. Aby tego uniknąć należy potencjometrem ustawić wysterowanie falownika podmuchu z zadajnika (funkcja 06) tak, aby było jak najbliższe (zaleca się dokładność przynajmniej 1,0%) wartości wysterowania falownika podmuchu (funkcja 05).
Przełączanie z trybu 3 - praca automatyczna do trybu 4 - praca z analizą jest jedynie wysłaniem do programu analiza pracującego na serwerze SZARP sygnału zezwolenia na rozpoczęcie procesu analizy i nie wymaga żadnych dodatkowych operacji.
Przełączanie z trybu 4 - praca z analizą do trybu 3 - praca automatyczna odbywa się bez żadnych reperkusji i wymagań co do ustawień regulatora. Z chwilą przełączenia w tryb 3 - praca automatyczna regulator przestaje przyjmować rozkazy zmiany aktualnego względnego strumienia powietrza podmuchowego dla 0.2 m3/h węgla (funkcja 27) z serwera SZARP, na którym pracuje program analizy i zachowuje aktualną wartość zaprogramowaną.
Powietrze podmuchowe a węgiel dostarczany do kotła w pracy automatycznej i w pracy z analizą
Regulator kotła ma zaimplementowaną zależność między ilością węgla podawanego do kotła (funkcja 21), a wysterowaniem falownika podmuchu (funkcja 05). Do sparametryzowania tej zależności służą parametry programowane: względny strumień powietrza podmuchowego dla 0.05 m3/h węgla (funkcja 24) i dla 0.2 m3/h węgla. Krzywa powietrze/węgiel w zależności od ilości podawanego opału węgla dzieli się na 4 przedziały:
Wysterowanie falowników a ich moc
Wysterowanie falowników jest proporcjonalne do częstotliwości prądu zasilającego silniki, a więc proporcjonalne do obrotów. W przypadku silnika rusztu, prędkość rusztu (funkcja 71) jest wprost proporcjonalna do wysterowania falownika rusztu (funkcja 03). W przypadku wentylatora podmuchu, obowiązują prawa wentylatorów:
Dlatego też jeśli wysterowanie falownika podmuchu (funkcja 05) wynosi 90/ moc falownika wynosi zaledwie 73 (w rzeczywistości z uwagi na różne od idealnych charakterystyki wentylatorów i prąd jałowy silników, jest to nieco inna wielkość). Ilość powietrza podmuchowego zmienia się wraz z mocą wentylatora. Świadomość tych zależności jest ważna z dwóch powodów: aby nie zmieniać o zbyt dużo punktów względnego strumienia powietrza podmuchowego dla 0.2 m3/h węgla (funkcja 27), ani nie zmieniać wysterowania falownika podmuchu z zadajnika (funkcja 06) przy pomocy potencjometru zbyt gwałtownie, gdyż zmiany te w trzeciej potędze przekładają się na zmianę ilości powietrza podmuchowego podawanego do kotła. Zależność powietrze podmuchowe a węgiel dostarczany do kotła w pracy automatycznej i w pracy z analizą uwzględnia zależności wynikające z praw wentylatorów.
Analiza
Program analiza na serwerze systemu SZARP działa cyklicznie. Okres czasu pomiędzy kolejnymi cyklami jest zmienny i wyznaczany w zależności od prędkości posuwu rusztu. Są 3 przedziały wyznaczane przez prędkości rusztu, dla których zdefiniowane są 3 różne okresy czasu, jaki musi upłynąć pomiędzy dwoma kolejnymi cyklami. Wartości górne i dolne przedziałów oraz okresy czasu są parametrami programowalnymi w pliku konfiguracyjnym. Dla kotłów wartości poszczególnych przedziałów wynoszą w zależności od średniej prędkości rusztu:
Wartości górne prędkości rusztu jednego przedziału zachodzą na wartości dolne prędkości rusztu następnego przedziału. Jeśli średnia prędkość rusztu nie może być zakwalifikowana do żadnego z zdefiniowanych przedziałów (przekroczy dolną granicę), wówczas analiza jest wstrzymywana. W każdym cyklu analizy wykonywane są trzy podstawowe czynności:
Odczyt danych wejściowych - z regulatora kotła odczytywane są następujące parametry:
Przebieg procesu analizy:
1. Sprawdzenie warunków niezbędnych do przeprowadzenia cyklu analizy: prawidłowa komunikacja z regulatorem kotła, sygnał zezwolenia na analizę z szafy kotła (odpowiednia pozycja przełącznika), prędkość rusztu prawidłowo zakwalifikowana do jednego z trzech przedziałów.
2. Ustalenie okresu czasu, po którym przeprowadzony zostanie kolejny cykl analizy.
3. Przeprowadzenie kolejnego cyklu analizy. Proces składa się z 6 cykli. Strumień powietrza w analizie (w programie przeglądającym Fpa) z cyklu na cykl zmieniany jest o 1% w wartościach bezwzględnych w przypadku braku korekt od analizy (opis analizy wyników poniżej), w wyniku której zmiana może być o 0,5 lub 1/5.
3.1. Cykl początkowy (zwiększenie strumienia Fpa). Cykl ten wykonywany jest przy starcie analizy, gdy zapamiętana jest początkowa wartość względnego strumienia powietrza podmuchowego dla 0.2 m3/h węgla (funkcja 27) przywracana w razie przerwania procesu analizy. W tym cyklu następuje również wzrost strumienia Fpa o 1%, czyli wynikowa wartość względnego strumienia powietrza podmuchowego dla 0.2 m3/h węgla (funkcja 27) zostaje zwiększona o jeden punkt. Następny jest cykl 3.2.
3.2. Cykl powrotu (zmniejszenie strumienia Fpa). Powrót względnego strumienia powietrza podmuchowego dla 0.2 m3/h węgla (funkcja 27) do wartości takiej, jaka była przed poprzedzającym cyklem 3.1 (lub 3.5), w którym nastąpił jej wzrost o 1%, czyli wynikowa wartość względnego strumienia powietrza podmuchowego dla 0.2 m3/h węgla (funkcja 27) zostaje zmniejszona o jeden punkt. Następny jest cykl 3.3.
3.3. Cykl zmniejszenia strumienia Fpa. Dalszy spadek względnego strumienia powietrza podmuchowego dla 0.2 m3/h węgla (funkcja 27) o jeden punkt. Następny jest cykl 3.4.
3.4. Cykl powrotu (zwiększenie strumienia Fpa). Powrót względnego strumienia powietrza podmuchowego dla 0.2 m3/h węgla (funkcja 27) do wartości z cyklu 3.2. Następny jest cykl 3.3.
3.5. Cykl zwiększenia strumienia Fpa. Dalszy wzrost względnego strumienia powietrza podmuchowego dla 0.2 m3/h węgla (funkcja 27) o jeden punkt. Następny jest cykl 3.2.
3.6. Cykl końcowy. Analiza zostaje zakończona z powodów: średnia prędkość rusztu poza przedziałami klasyfikacji, brak sygnału zezwalającego na przeprowadzanie analizy.
4. Analiza wyników. Ma ona na celu porównanie wyników różnych cykli i decyduje o ewentualnej zmianie wartości Fpa. Analizowany jest współczynnik Ko obliczany na koniec cyklu z jego drugiej polowy, czyli jeżeli cykl trwa np. 2 godziny, obliczany jest i brany do analizy średni współczynnik energia/objętość węgla tylko z drugiej godziny trwania cyklu. Analiza jest przeprowadzona po zakończeniu przynajmniej 3 cykli. Do porównania brane są ostatnie 3 cykle, czyli zmniejszenie Fpa (cykl 3.3), zwiększenie Fpa (cykl 3.5) i powrót (cykl 3.2 lub 3.4). Jeżeli współczynnik Ko wyliczony w cyklu powrotu jest mniejszy niż w cyklu 3.3 i 3.5, nie ma dodatkowych zmian strumienia Fpa w stosunku do zmian właściwych dla każdego cyklu. Jeżeli współczynnik Ko wyliczony w cyklu zwiększenia Fpa (cykl 3.5) jest mniejszy niż przy powrocie (cykl 3.2 lub cykl 3.4) i zmniejszeniu (cykl 3.3), obok zmian właściwych dla każdego cyklu następuje dodatkowe zmniejszenie strumienia Fpa o 0,5%. Jeżeli współczynnik Ko wyliczony w cyklu zmniejszenia Fpa (cykl 3.3) jest mniejszy niż przy powrocie (cykl 3.2 lub cykl 3.4) i zwiększeniu (cykl 3.5), obok zmian właściwych dla każdego cyklu następuje dodatkowe zwiększenie strumienia Fpa o 0,5%. W pozostałych przypadkach strumień Fpa nie jest korygowany dodatkowo ponad zmiany właściwe dla poszczególnych cykli.
5. Zapis danych wyjściowych. Wynikowa wartość strumienia Fpa ustalona w toku analizy, zostaje wysłana do regulatora, gdzie staje się wartością względnego strumienia powietrza podmuchowego dla 0.2 m3/h węgla (funkcja 27).
Uwagi eksploatacyjne
Na podstawie doświadczeń firmy Praterm w optymalizacji pracy kotłów rusztowych (około 100 zautomatyzowanych kotłów) należy stwierdzić, że niestety nie istnieją proste reguły mające zastosowanie w każdych warunkach pracy, dzięki którym można uzyskać maksymalną możliwą sprawność. Istnieje jednak kilka reguł, których przestrzeganie - nawet bez zastosowania automatyki - pozwala na zwiększenie efektywności kotła:
Asysta przy zdalnej zmianie programu regulatora
Część parametrów takich, jak zakresy przyrządów pomiarowych oraz konfiguracje programu takie, jak kolejność wyświetlania parametrów, niektóre progi zapalania lampek alarmowych itp. są trwale zakodowane w programie sterownika. Nie można tego zmienić z poziomu obsługi - programowania parametrów stałych czy paczek - ponieważ są to zbyt newralgiczne dla działania regulatora wielkości. Takie zmiany występują stosunkowo rzadko. Zmiana programu regulatora zwykle prowadzona jest bezpośrednio przez pracowników firmy Praterm. Polega ona na połączeniu notebooka kablem modemowym do RS232/0 sterownika i uruchomienie na notebooku odpowiedniego programu. Ta operacja jednak może też zostać przeprowadzona z wykorzystaniem serwera SZARP, który w normalnej pracy jest podłączony przez RS232/0 do sterownika w celu zbierania i rejestracji danych. Pracownicy firmy Praterm mogą zdalnie - z wykorzystaniem Internetu - na serwerze SZARP uruchomić program do zmiany programu regulatora, fizycznie nie będąc przy sterowniku. Dzięki temu przy ewentualnej konieczności zmiany programu (np. po wymianie uszkodzonego przetwornika pomiarowego na nowy o innym zakresie) możliwa jest szybka operacja zmiany, bez konieczności przyjazdu na miejsce. Zdalna zmiana programu regulatora wymaga pomocy pracowników obsługi znajdującej się bezpośrednio przy sterowniku:
Wartości wyświetlane
| numer | opis |
| stały wyświetlacz | temperatura wody wyjściowej |
| nE | Wersja pamięci EPROM: 3000 |
| nL | Wersja biblioteki procedur: 1001 |
| nb | Kompilacja biblioteki procedur: 9013 |
| nP | Wersja programu technologicznego: 9004 |
| 00 | zadana temperatura wody wyjściowej |
| 01 | temperatura wody wejściowej |
| 02 | przepływ wody przez kocioł |
| 03 | wysterowanie rusztu |
| 04 | wysterowanie rusztu z zadajnika |
| 05 | wysterowanie falownika podmuchu |
| 06 | wysterowanie falownika podmuchu z zadajnika |
| 07 | wysterowanie falownika wyciągu |
| 08 | wysterowanie falownika wyciągu z zadajnika |
| 10 | minimalna możliwa wydajność kotła |
| 11 | wydajność kotła |
| 12 | maksymalna możliwa wydajność kotła |
| 13 | zadana moc kotła [MW] |
| 14 | korekta procentowa mocy do utrzymania z nadrzędnego [%] |
| 15 | skorygowana zaprogramowana moc kotła (o korektę procentową mocy z nadrzędnego) [%] |
| 16 | minimalne wysterowanie falownika rusztu przy pracy dwustanowej |
| 17 | maksymalne wysterowanie falownika rusztu przy pracy dwustanowej |
| 18 | wypełnienie wysterowania rusztu |
| 20 | wymagana objetość węgla dostarczanego do kotła |
| 21 | objetość węgla dostarczanego do kotła |
| 22 | objetość węgla do regulacji powietrzem podmuchowym |
| 23 | strumień powietrza podmuchowego dla aktualnej obj. wegla - Vc_reg |
| 24 | względny strumień powietrza podmuchowego dla 0.05 m3 węgla |
| 25 | strumień powietrza podmuchowego dla 0.05 m3 węgla |
| 26 | graniczna wartość względnego strumienia powietrza - minimum |
| 27 | względny strumień powietrza podmuchowego dla 0.2 m3 węgla |
| 28 | graniczna wartość względnego strumienia powietrza - maksimum |
| 29 | strumień powietrza podmuchowego dla 0.2 m3 węgla |
| 30 | względny skorygowany strumień powietrza podmuchowego dla 0.2 m3 węgla |
| 41 | wzgledne wysterowanie rzeczywiste wyciagu dla 0.2m3 paliwa |
| 42 | minimalne odchylenie 3min. wysterowania falownika wyciągu przy oscylacjach |
| 43 | maksymalne odchylenie 3min. wysterowania falownika wyciągu przy oscylacjach |
| 44 | minimalne odchylenie chwil. wysterowania falownika wyciągu przy oscylacjach |
| 45 | maksymalne odchylenie chwil. wysterowania falownika wyciągu przy oscylacjach |
| 50 | minimalne odchylenie 3min. temperatury wyjściowej przy oscylacjach |
| 51 | maksymalne odchylenie 3min. temperatury wyjściowej przy oscylacjach |
| 52 | minimalne odchylenie chwil. temperatury wyjściowej przy oscylacjach |
| 53 | maksymalne odchylenie chwil. temperatury wyjściowej przy oscylacjach |
| 54 | minimalne odchylenie 3min. mocy kotła przy oscylacjach |
| 55 | maksymalne odchylenie 3min. mocy kotła przy oscylacjach |
| 56 | minimalne odchylenie chwil. mocy kotła przy oscylacjach |
| 57 | maksymalne odchylenie chwil. mocy kotła przy oscylacjach |
| 58 | zawartosc CO2 w spalinach |
| 60 | szacunkowy czas przebywania węgla w kotle |
| 61 | masa nasypowa wegla |
| 62 | wartość opałowa węgla |
| 63 | cena 1 tony węgla |
| 64 | współczynnik: energia / objetość |
| 65 | współczynnik: energia / masa |
| 66 | dostarczona energia |
| 67 | masa dostarczonego węgla na godzinę |
| 68 | koszt z ostatniej godziny |
| 69 | koszt wyprodukowania 1MWh |
| 70 | wymagana predkość rusztu |
| 71 | predkość rusztu |
| 72 | maksymalna prędkość rusztu |
| 73 | wymagana wysokość warstwownicy |
| 74 | wysokość warstwownicy + prześwit |
| 75 | prześwit |
| 76 | wysokość warstwownicy - lewa strona |
| 77 | wysokość warstwownicy - prawa strona |
| 78 | rzeczywisty czas przebywania węgla w strefie spalania |
| 79 | współczynnik efektywności pracy kotła |
| 80 | ustawione podciśnienie w komorze spalania |
| 81 | podciśnienie w komorze spalania |
| 84 | temperatura przed ekonomizerem |
| 85 | moc ekonomizera [MW] |
| 91 | stosunek: wysterowanie falownika podmuchu / objetość węgla dostarczonego do kotła |
| 92 | stosunek: wysterowanie falownika podmuchu / wydajność kotła |
| 97 | Stan wejść logicznych 1-4 |
| 98 | Stan wejść logicznych 5-8 |
Panele wyświetlaczy
| moc kotła | sprawność kotła |
| prędkość rusztu | wysokość warstwownicy + prześwit |
Paczki
| numer | minimalna wartość | maksymalna wartość | domyślna wartość | opis |
| 80 | -90 | -3 | -19 | zadane podciśnienie w komorze spalania |
Wartości stałe
| numer | minimalna wartość | maksymalna wartość | domyślna wartość | opis |
| 13 | 0,050 | 1,500 | 0,500 | zadana moc kotła |
| 16 | 0,0 | 100,0 | 30,0 | minimalne wysterowanie falownika rusztu przy pracy dwustanowej |
| 17 | 0,0 | 100,0 | 70,0 | maksymalne wysterowanie falownika rusztu przy pracy dwustanowej |
| 18 | 0 | 180 | 90 | wypełnienie wysterowania rusztu |
| 19 | 0,0 | 3,0 | 0,0 | amplituda oscylacji; 0 = oscylacja wyłączona |
| 24 | 50,0 | 150,0 | 100,0 | względny strumień powietrza podmuchowego dla 0.1 m3 węgla |
| 26 | 20,0 | 100,0 | 85,0 | graniczna wartość względnego strumienia powietrza - minimum |
| 27 | 20,0 | 150,0 | 100,0 | względny strumień powietrza podmuchowego dla 0.2 m3 węgla |
| 28 | 100,0 | 160,0 | 120,0 | graniczna wartość względnego strumienia powietrza - maksimum |
| 42 | 0,0 | 7,0 | 5,0 | maksymalna dopuszczalna korekta powietrza podmuchowego |
| 60 | 15 | 70 | 40 | czas przebywania węgla w kotle |
| 61 | 0,500 | 1,300 | 0,680 | masa nasypowa węgla |
| 62 | 15,00 | 30,00 | 25,00 | wartość opałowa |
| 63 | 80,0 | 500,0 | 220,0 | cena węgla |
| 75 | 0,0 | 20,0 | 0,0 | prześwit warstwownicy |
| 91 | 1,0 | 2,0 | 1,1 | mnożnik dla objętosci węgla mniejszej niz 0.4m3 |
| 92 | 1,0 | 2,0 | 1,6 | mnożnik dla objętosci węgla większej niz 0.4m3 |
Wejścia analogowe
| numer | opis |
| 01 | grubość warstwy (0..20mA) |
| 02 | grubość warstwy - rezerwa (0..20mA) |
| 03 | rezerwa (4..20mA) |
| 04 | zawartość CO2 (4..20mA) |
| 05 | zadajnik prądowy falownika rusztu (4..20mA) |
| 06 | zadajnik prądowy falownika podmuchu (4..20mA) |
| 07 | zadajnik prądowy falownika wyciągu (4..20mA) |
| 08 | podciśnienie w komorze spalania (4..20mA) |
| 09 | rezerwa (4..20mA) |
| 10 | temperatura wody przed ekonomizerem (0..200°C) |
| 11 | temperatura wody przed kotłem (0..200°C) |
| 12 | temperatura wody za kotłem (0..200°C) |
Wejścia logiczne
| numer | opis |
| 01 | praca automatyczna |
| 02 | synchronizacja |
| 03 | zwora ruszt w automacie (stan dotychczasowy) |
| 04 | zwora ruszt w automacie (praca 2-stanowa ze zmiennym wypełnieniem) |
| 05 | posuw rusztu |
| 06 | rezerwa |
| 07 | test sygnalizacji |
| 08 | kasowanie awarii |
Wyjścia analogowe
| numer | opis |
| 01 | wysterowanie falownika rusztu |
| 02 | wysterowanie falownika podmuchu |
| 03 | wysterowanie falownika wyciągu |
Wyjścia przekaźnikowe
| numer | opis |
| 01 | praca automatyczna |
| 02 | rezerwa |
| 03 | rezerwa |
| 04 | rezerwa |
| 05 | koniec zakresu współczynników do analizy |
| 06 | rezerwa |
| 07 | sygnalizacja synchronizacji |
| 08 | sygnalizacja analizy |
| 09 | sygnalizacja wyjścia z zakresu temperatury lub mocy kotła |
| 10 | Praca rusztu w trybie szybkim |
| 11 | minimalne podciśnienie w komorze spalania |
| 12 | zakłócenie pracy kotła |
| 13 | rezerwa |
| 14 | rezerwa |
| 15 | rezerwa |
| 16 | buczek |
| 17 | rezerwa |
Instrukcja obsługi regulatora Z-Elektronik
Instrukcja obsługi panelu blokad
Deklaracja zgodności CE regulatora Z-Elektronik
Automatically generated by DOCGEN on 2025.11.08 03:20:24
based on /var/szarp/programy/trunk/paslek/3000/1001/koczwyk.c